- 技術資料
- 氣體偵測器技術資料
- City Technologies toxic gas sensors
City Technologies toxic gas sensors
有毒氣體感測器操作說明
有毒氣體電化學感測元件
介绍
有毒氣體 CiTiceL 的開發計畫始於 1981 年,當時推出了第一款一氧化碳 CiTiceL 感測器。自那之後,又陸續開發出可偵測多種有毒氣體的新型 CiTiceL 感測器,最近的產品包括臭氧與環氧乙烷感測器。這使得整個 CiTiceL 系列感測器因其高可靠性、穩定性及堅固設計而享有極佳的聲譽。這些感測器屬於微型燃料電池(micro fuel cell),設計上為免維護,且能在長時間內保持穩定運作。它們採用了最初在氧氣 CiTiceL 感測器中開創的技術,使感測器能對**體積濃度(volume concentration)產生直接反應,而非僅對分壓(partial pressure)**作出反應。
該設計的核心特徵是氣體擴散屏障(gaseous diffusion barrier),此屏障限制氣體流向感測電極(sensing electrode)的速度。如此一來,電極能在氣體抵達其表面時完全反應目標氣體,同時仍保有額外的電化學活性儲備。這種高活性儲備確保了每個 CiTiceL 感測器都具有長壽命及優異的溫度穩定性。
雙電極式 CiTiceL 感測器
採用電化學原理運作的感測器中,最簡單的形式是雙電極設計(Two-Electrode),包括感測電極(Sensing electrode)與對電極(Counter electrode),兩者之間以一層薄薄的電解液(electrolyte)隔開,並透過一個低阻抗的外部電路連接。當氣體擴散進入感測器內部時,會在感測電極表面發生氧化或還原反應(oxidation or reduction),產生的電子流經外部電路在兩電極之間形成電流。這個電流的大小與氣體濃度成正比,可透過外部電路中的**負載電阻(load resistor)**進行測量。要使反應順利進行,感測電極的電位(potential)必須維持在特定範圍內。隨著氣體濃度上升,電流也會增加,導致對電極產生極化(polarisation),電位發生變化。當兩個電極僅以簡單的負載電阻相連時,感測電極的電位會跟隨對電極的變化。如果氣體濃度持續上升,感測電極的電位最終會超出其允許範圍。此時,感測器的輸出將不再呈線性變化,感測器會失去線性響應(non-linear),這也就限制了雙電極感測器在高濃度氣體下的可測量範圍。
三電極式 CiTiceL 感測器(Three Electrode CiTiceLs)
在雙電極設計中,對電極極化(Counter electrode polarisation)會造成感測器性能的限制。為了克服這一問題,可以引入第三個電極——參考電極(Reference electrode),並配合**外部定電位操作電路(potentiostatic operating circuit)**使用。在這種設計下,感測電極(Sensing electrode)的電位被穩定地保持在相對於參考電極的固定電位上。由於參考電極不承載電流,因此感測電極與參考電極都能維持穩定的電位。對電極仍可能產生極化,但這不會影響感測電極的電位,因此不再對感測器性能構成限制。因此,三電極感測器的可測濃度範圍遠大於雙電極感測器。
所有 4 系列 CiTiceL 感測器(4-Series CiTiceLs)(除了 4COSH)皆採用三電極設計。透過控制感測電極的電位,定電位電路不僅提升了氣體選擇性(selectivity),還能改善對目標氣體的響應特性。該電路同時用於測量感測電極與對電極之間的電流,結構簡單、功耗極低,後續章節將提供推薦電路設計。
四電極式 CiTiceL 感測器(Four Electrode CiTiceLs)
在三電極設計的基礎上進一步發展,產生了四電極感測器(Four-electrode sensors),其中之一便是 4COSH CiTiceL。4COSH 感測器具有額外的一個感測電極,使其能夠同時偵測兩種氣體(CO 和 H₂S)。兩個感測電極會對不同氣體產生各自獨立的輸出訊號,從而實現雙氣體同步偵測的功能。
感測器反應原理
氣體擴散進入 CiTiceL 感測器後,會在感測電極(Sensing electrode)表面發生反應,多數氣體經由氧化反應(oxidation),而某些氣體(例如二氧化氮 NO₂與氯氣 Cl₂)則經由還原反應(reduction)。每一種反應都可以用標準化學反應式表示。
例如,一氧化碳(CO)在感測電極上被氧化的反應可表示為:
CO + H2O→ CO2 + 2H+ + 2e-
同樣地,對於其他 CiTiceL 感測器,也可以根據**目標氣體(target gas)**在感測電極上的反應,推導出類似的化學反應方程式。
硫化氫 (H2S):H2S + 4H2O → H2SO4 + 8H+ + 8e-
二氧化硫 (SO2):SO2 + 2H2O → H2SO4 + 2H+ + 2e-
一氧化氮 (NO):NO + 2H2O → HNO3 + 3H+ + 3e-
氮氣二氧化物 (NO2):NO2 + 2H+ + 2e- → NO + H2O
氫氣 (H2):H2 → 2H+ + 2e-
氯 (Cl2):Cl2 + 2H+ + 2e- → 2HCl
氰化氫 (HCN):2HCN + Au → HAu(CN)2 + H+ + e-
環氧乙烷 (C2H4O):C2H4O + 2H2O → C2H4O3 + 4H+ + 4e-
氨 (NH3):12NH3 + I2 +6H2O → 2IO3- + 12NH4+ + 10e-
磷化氫 (PH3):PH3 + 4H2O → H3PO4 + 8H+ + 4e-
矽烷 (SiH4): SiH4 + 2H2O → SiO2 + 8H+ + 8e-
對電極(Counter electrode)的作用是平衡感測電極(Sensing electrode)上所發生的反應。
若感測電極上進行的是氧化反應(oxidation),則在對電極上,氧氣會被還原生成水(reduced to form water)。
然而,若感測電極上的反應是還原反應(reduction),那麼對電極上的反應就會反向進行,也就是說,水會被氧化(water will be oxidised)。
此電極反應的一般(標準)化學方程式可寫為:
½O2 + 2H+ + 2e- → H2O
兩個電極的反應方程式可以合併並簡化,得到整個電池的總反應。
以一氧化碳(CO)為例,總反應可以表示為:
2CO + O2 → 2CO2
這個整體反應方程式表明,反應所需的燃料是供應給感測器的氣體,而反應生成的產物則以氣體形式排出。換句話說,感測器本身只是反應的催化劑(catalyst),並不會被直接消耗(註:氨氣和氫氰酸 CiTiceL 感測器除外——見下文)。
註:氨氣(Ammonia)與氫氰酸(Hydrogen Cyanide)CiTiceL 感測器使用了一種新型電解液(novel electrolyte),其反應機制並非像其他感測器那樣的簡單氧化或還原。這對感測器性能有重要影響,特別是**輸出漂移(output drift)和使用壽命(operating life)**方面。因此,這些感測器適合用於氣體洩漏檢測(leak detection),但不適合用於高濃度或長時間持續暴露的應用。資料表中列出的規格假設每月總暴露量不超過指定水平。
健康與安全署暴露標準
|
氣體
|
英國 |
德國 |
美國 |
| STEL(10 分鐘) |
TWA(8 小時) |
斯特爾 (4) |
TWA(8 小時) |
STEL(15 分鐘) |
TWA(8 小時) |
| 一氧化碳 |
300 |
50 |
60 (30) |
30 |
200 |
35 |
| 硫化氫 |
15 |
10 |
20 (10) |
10 |
15 |
10 |
| 二氧化硫 |
5 |
2 |
4 (5) |
2 |
5 |
2 |
| 一氧化氮 |
35 |
25 |
- |
- |
- |
25 |
| 二氧化氮 |
5 |
3 |
10 (5) |
5 |
1 |
3 |
| 氯氣 |
1 |
0.5 |
1 (5) |
0.5 |
1 |
0.5 |
| 二氧化氯 |
0.3 |
0.1 |
0.2 (5) |
0.1 |
0.3 |
0.1 |
| 氫氣 |
- |
- |
- |
- |
- |
- |
| 氫氰酸 |
10 |
- |
20 (30) |
10 |
4.7 |
- |
| 氫氯酸 |
5 |
- |
10 (5) |
5 |
5 |
- |
|
氨氣
|
35 |
25 |
100 (5) |
50 |
35 |
25 |
| 臭氧 |
0.2 |
- |
0.2 (5) |
0.1 |
0.1 |
- |
| 乙醛或環氧乙烷 |
- |
5 |
- |
- |
5 |
1 |
| 磷化氫 |
0.3 |
- |
0.2 (5) |
0.1 |
1 |
0.3 |
(1) 資料來源:健康與安全執行局 (HSE) - EH40/97
(2) 資料來源:德意志研究基金會 (DFG) - 1993
(3) 資料來源:職業安全與健康管理局 (OSHA) -聯邦法規 29 CFR 1910.1000-1910.1200,1993 年 7 月
(4) 括號內的數字代表此水平暴露的最長持續時間(以分鐘為單位)。
(5) 氫氣是一種易燃窒息劑。LEL值為4%
有毒氣體 CiTiceL 的運作
電路說明
a) 三電極 CiTiceL
1)標準操作(「無偏壓」)
圖 TOX3 顯示了適用於任何三電極 CiTiceL 的建議電路,用於測量以下氣體:一氧化碳 (CO)、硫化氫 (H₂S)、二氧化硫 (SO₂)、二氧化氮 (NO₂)、氯氣 (Cl₂)、氫氣 (H₂) 和氰化氫 (HCN)。
對於在感測電極上被氧化的氣體(如 CO、H₂S、SO₂、H₂、PH₃、HCN 和 SiH₄),電路輸出相對於公共端(common)為正值。
對於在感測電極上被還原的氣體(如 NO₂ 和 Cl₂),輸出則為負值。
所有其他類型的 CiTiceL 都需要偏壓操作,這時需對標準電路進行修改。
反電極(Counter electrode) 的作用是完成整個電化學電路,其相對於感測電極和參考電極的電位並非由電路固定。在靜止條件下,電池只會產生非常小的電流,反電極處於其靜止電位附近。當氣體被偵測到時,電池電流上升,反電極會相對於參考電極產生極化(對於 CO、H₂S、SO₂、H₂、HCN、PH₃、SiH₄ 為負極化;對於 NO₂ 和 Cl₂ 為正極化)。雖然電池電流會很快穩定下來,但反電極的極化速度較慢,可能在感測訊號穩定後仍繼續漂移。這是正常現象,在實際應用中,反電極相對於參考電極的最大極化電位約為 300~400mV。因此,電路接地(ground)應設定在比負電源軌高的電位(例如 1V),以確保 IC1 能輸出負電壓。
注意事項:
在開機時,IC1 必須具有極低的偏移電壓(例如 <100µV),否則運算放大器(op amp)將對感測器施加偏壓,使感測器從短路狀態恢復時需較長時間。負載電阻 RLoad 兩端的電壓在任何條件下都應小於 10mV,否則會影響感測器性能。持 RLoad 低也能加快反應時間。雖然在此電路中可降至零,但建議保留一個微小的有限值,以在電路噪聲與反應速度之間取得平衡,並在某些情況下降低濕度變化造成的暫態效應(詳見 TOX-16 頁)。為了在儀器關閉時保持 CiTiceL 處於「隨時可用」狀態,必須將參考電極與感測電極短路。這可透過使用 FET(如圖 TOX3 所示)將參考電極短接至電路公共端,或使用**聯動開關(ganged on/off switch)**實現。當感測器被短路時,應避免暴露於活性氣體或溶劑蒸氣中。
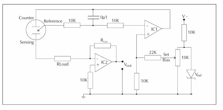
三電極 CiTiceL:標準操作電路
IC1 —— 此放大器應具有低輸入偏移電壓,或可透過校正方式消除其偏移誤差。
PMI OP77、OP-90,以及 Linear Technology LT1078 都是合適的選擇。
IC2 —— 此放大器的作用是將電流轉換為電壓,因此其偏移表現的重要性較低。
OP-77 或類似型號皆為合適的選擇。
建議的負載電阻(Rload)數值已在**第一部分(Part I)**中給出。
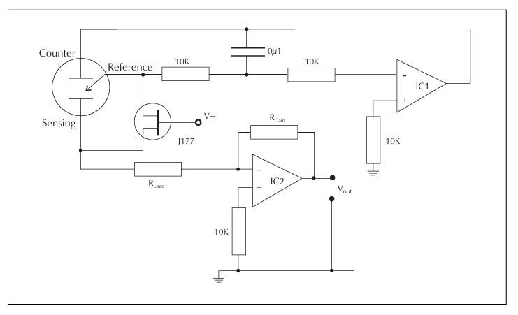
2)偏壓操作(Biased Operation)
用於測量一氧化氮 (NO)、環氧乙烷 (C₂H₄O) 和氨氣 (NH₃) 的 CiTiceL 感測器,設計上要求感測電極(Sensing Electrode) 的電位比參考電極(Reference Electrode)更為正電。這種操作方式稱為「偏壓操作(Biased Operation)」,其建議的操作電路如圖 TOX-9 所示。建議的偏壓操作電路基本上與圖 TOX3 的標準電路相同,不同之處在於:IC1 的正輸入端被設定在比電路接地(common)更低的固定電位,從而提供所需的偏壓電壓(Bias Voltage)。所有需要偏壓操作的感測器都是在感測電極上發生氧化反應的氣體,因此其輸出訊號相對於接地(common)而言皆為正電壓輸出。偏壓電壓必須透過 IC1 提供,以避免從參考電極汲取電流。切勿直接使用電池連接參考電極與感測電極來施加偏壓電壓。強烈建議在任何情況下都保持偏壓電壓的存在,即使儀器關機時亦然。若未持續維持偏壓,當儀器重新開機時,感測器將需要極長的啟動穩定時間(Start-up Time)。對新的 CiTiceL 感測器施加偏壓後,會出現一個初始基線電壓較大且快速下降的現象。在經過幾小時後(例如氨氣與一氧化氮感測器需約 2–3 小時,氯化氫感測器則需 24 小時或更久),基線會達到足夠穩定的狀態以進行測量。此後基線仍會在接下來約三週內逐漸穩定,最終達到完全穩定的工作狀態。
各型 CiTiceL 感測器的建議偏壓電壓值可在《規格書(Part I)》中查閱。這些建議值經實驗證明能提供操作上的最佳平衡。「正偏壓電壓」表示感測電極的電位比參考電極更為正電。
⚠️ 注意事項:
需要偏壓操作的 CiTiceL 感測器,其感測電極與參考電極的電位不應相同。因此,City Technology 出廠時不會在兩電極間加上短接連線(shorting link)。若強行短接,可能造成永久性損壞。因此,這類 CiTiceL 感測器在儲存時應保持電極未短接狀態,而在偏壓電路中也不應使用無偏壓電路中的短路 FET。

三電極 CiTiceL:偏壓模式操作電路
IC1 —— 同上。
IC2 —— 同上。
Vref —— 為一個高精度帶隙電壓參考源。建議使用 Teledyne TC04 系列。
建議的負載電阻(Rload)數值已在**第一部分(Part I)**中給出。
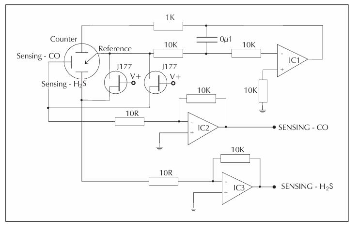
四電極 CiTiceL 感測器
四電極 CiTiceL:標準操作電路
IC1 —— 此放大器應具有低輸入偏移電壓,或可透過校正方式消除其偏移誤差。
PMI OP-77、OP-90 以及 Linear Technology LT1078 都是合適的選擇。
IC2、IC3 —— 這些放大器的作用是將電流轉換為電壓,因此其偏移性能的重要性較低。
OP-77 或類似型號均為適當的選擇。
建議的負載電阻(Rload)數值已在**第一部分(Part I)**中給出。
重要說明(Important Note)
4COSH 電路的運作方式與三電極 CiTiceL 感測器所建議的電路相同,唯一的不同之處在於它多了一個額外的感測電極輸出端。然而,其操作時的考量與三電極感測器相同。因此,在評估或使用這些電路時,務必先閱讀前一章節中關於三電極感測器的內容。
操作說明(Operation)
為了確保正常運作,CiTiceL 感測器的**對電極(Counter electrode)與參考電極(Reference electrode)**需要少量氧氣供應。
這通常可透過以下方式取得:
- 由樣氣流本身提供氧氣,
- 空氣從感測器前端擴散進入,
- 或透過感測器側邊的微量滲透。
一般而言,幾千個 ppm 的氧氣濃度已足夠。若感測器持續暴露在無氧(anaerobic)氣體環境中,即使具備氧氣通道,也可能導致感測器功能失常。因此,感測器不可被完全以樹脂封裝(potting),也不可完全浸入無氧氣體混合物中。
啟動說明(Start Up)
1)標準操作型 CiTiceL 感測器(Standard Operation CiTiceLs)
為了保持感測器處於「可立即使用」的狀態,大多數 CiTiceL 感測器(除了雙電極類型外)在出廠時,其感測電極(Sensing)與參考電極(Reference)之間會以短路連接片相連。此短路連接必須在儲存期間保持接通,僅在感測器即將投入使用時方可移除。若在儀器關機時未重新將電極短路,則感測器在再次開機時會需要較長的啟動時間。在建議的電路(見 TOX-8 頁)中,這項功能由一個短路 J-FET實現,可在電路未通電時保持電極短接。
2)偏壓操作型 CiTiceL 感測器(Biased Operation CiTiceLs)
一氧化氮(NO)、氨氣(NH₃)及環氧乙烷(C₂H₄O)類 CiTiceL 感測器在出廠時不含短路連接片。這是因為此類感測器在運作時,電極間具有不同電位差(即偏壓模式)。若強行短路,可能造成永久性損壞,因此這些感測器在儲存時必須保持電極未短接。對新的 CiTiceL 感測器施加偏壓電位時,其輸出基線會出現明顯但迅速下降的偏移。經過數小時後即可穩定到可進行量測的程度:
- 對 氨氣、環氧乙烷或一氧化氮感測器:約 2~3 小時
- 對 氯化氫感測器:需 24 小時以上
基線會在接下來的三週內逐漸穩定,之後即達完全穩定狀態。
取樣系統
在設計取樣系統(sampling system)時,主要的考量之一是要確保氣體流中的活性氣體成分不會被系統中使用材料的表面吸附。若發生吸附,氣體濃度將會逐漸降低,直到材料表面被氣體飽和為止。像 一氧化碳(CO)、氫氣(H₂) 和 一氧化氮(NO) 等氣體通常不會出現明顯的表面吸附問題。然而,對於其他氣體則可能會有吸附現象,且其影響程度會依氣體種類而增加。
要減少吸附效應,可以採取以下措施:
強烈建議:即使儀器關機,仍應持續維持偏壓電位。若偏壓未維持,在重新開機時會導致極長的啟動時間。
- 使用低吸附性材料作為與樣氣接觸的表面;
- 保持高流速與短管線設計,以縮短氣體停留時間。
例如:
含氟聚合物(Fluoropolymers),如 聚四氟乙烯(PTFE)、三氟乙烯(TFE) 和 氟化乙烯丙烯(FEP),其氣體吸附性極低,非常適合用於氣體處理系統。316 不鏽鋼與**矽橡膠(silicone rubber)**可作為塑膠材料的替代品,但它們會吸附 氯氣(Cl₂) 和 硫化氫(H₂S)。**聚酯(polyester)**則適合用於除 二氧化氮(NO₂) 之外的氣體。此外,一旦氣體被吸附在材料表面上,當系統以**潔淨氣體(clean gas)進行清洗(purge)時,這些被吸附的氣體會再度脫附(desorb)**回到氣體流中。
| 氣體 |
氣體濃度 |
最小流量 |
| 一氧化碳 (Carbon monoxide) |
200 ppm |
150 ml/min |
| 硫化氫 (Hydrogen sulphide) |
20 ppm |
250 ml/min |
| 二氧化硫 (Sulphur dioxide) |
20 ppm |
400 ml/min |
| 一氧化氮 (Nitric oxide) |
20 ppm |
250 ml/min |
| 二氧化氮 (Nitrogen dioxide) |
10 ppm |
400 ml/min |
| 氯氣 (Chlorine) |
10 ppm |
1000 ml/min |
| 氫氣 (Hydrogen) |
10 ppm |
1000 ml/min |
| 氫氰酸 (Hydrogen cyanide) |
10 ppm |
400 ml/min |
| 氨氣 (Ammonia) |
25 ppm |
250 ml/min |
| 環氧乙烷 (Ethylene oxide) |
20 ppm |
1000 ml/min |
| 氫化物 (Hydrides) |
20 ppm |
1000 ml/min |
校正
為了獲得最高的測量精度,CiTiceL 感測器應使用與實際測量範圍相近的氣體混合物進行校正。若無法使用該範圍內的混合氣體,則應選擇接近 CiTiceL 量測範圍上限的氣體進行校正。切勿使用超出 CiTiceL 量測範圍的校正氣體,因為這樣可能會導致校正結果不準確。下表列出了各型 CiTiceL 感測器在校正時適用的氣體濃度與流量,以確保最佳性能並將氣體危害降至最低。由於校正通常只需讓 CiTiceL 的感測面短時間暴露於校正氣體中,因此校正氣體不必含氧——在有限時間內,感測器可透過側邊進氣通道從周圍空氣中獲得足夠的氧氣。在大多數情況下,五分鐘的暴露時間足以使校正信號達到穩定。然而,依所使用的設備不同,下列氣體類型的 CiTiceL 感測器可能需要更長的暴露時間,這是因為表面吸附現象較明顯:H₂S(硫化氫)、Cl₂(氯氣)、NO₂(二氧化氮)、NH₃(氨氣)以及 C₂H₄O(環氧乙烷)。
交叉靈敏度數據
第一部分(Part I) 包含了各型 CiTiceL 感測器 對非目標氣體的交叉敏感性資料表。這些表格顯示了感測器在特定測試氣體濃度下(通常接近 TLV*水準)所呈現的典型反應值。
所有數據均由 City Technology 實驗獲得。根據不同氣體與感測器之間反應的性質,交叉敏感性可能會:此時,感測器會持續偵測到氣體,直到所有被吸附在表面的氣體完全被清除為止。
- 降低感測訊號(負交叉敏感性),或
- 增加感測訊號(正交叉敏感性)。
從安全角度來看,負交叉敏感性問題更為嚴重,因為它會使感測器對目標氣體的反應變弱,進而可能抑制警報觸發。在這種情況下,可能需要同時監測兩種氣體以確保安全。當使用內建濾材(inboard filters)的感測器時,需特別注意:濾材的使用壽命是有限的。這對於用於環境監測(ambient monitoring)的感測器尤為重要,因為濾材在長期暴露或高於 100 ppm 的濃度下,無法有效去除交叉干擾氣體。然而,在多數 CiTiceL 用於的環境監測應用中,氣體濃度通常不會高到這種程度。當感測器對某特定氣體呈現交叉敏感性時,這是否會影響實際應用的量測精度,取決於:所需的精度等級,以及該干擾氣體與目標氣體的相對濃度。
例如:若應用要求的準確度為 ±10%,則任何可能以足夠高濃度存在、而導致信號產生 10% 偏差 的氣體,都應該被單獨監測。
一個 4CO 型 CiTiceL 感測器 被用於一個需要以 ±10% 精度測量一氧化碳(CO)的應用中。
在相同的應用環境下,感測器可能同時會接觸到少量的以下氣體:
硫化氫(H₂S)/二氧化氮(NO₂)
1)硫化氫(H₂S)
預期的 H₂S 濃度:小於 1 ppm
根據「第一部分」表格,4CO 感測器 對 15 ppm 的 H₂S 反應約等於 38 ppm 的 CO 訊號。
因此,對 1 ppm 的 H₂S,反應約為:
(38 ÷ 15) × 1 ≈ 2.5 ppm CO。
H₂S 的干擾會造成感測器額外顯示約 2.5 ppm 的 CO 訊號。
因此,當實際測得的 CO 濃度低於約 25 ppm 時,H₂S 可能會對測量精度造成影響(超出 ±10% 的容許誤差)。
2)二氧化氮(NO₂)
預期的 NO₂ 濃度:小於 2 ppm
根據表格,4CO 感測器 對 5 ppm 的 NO₂ 反應約等於 –3 ppm 的 CO(負反應表示訊號減弱)。
因此,對 2 ppm 的 NO₂,反應約為:
(–3 ÷ 5) × 2 ≈ –1.2 ppm CO。
NO₂ 會使感測器的 CO 讀值減少約 1.2 ppm。因此,當實際測得的 CO 濃度高於約 12 ppm 時,NO₂ 對測量精度的影響可忽略不計。
雖然這些表格提供了參考指引,但並不代表任何特定感測器的實際行為。感測器在不同的環境條件下可能會有不同的反應,且同一批次的感測器也可能呈現 10–15% 的範圍差異。
不同批次之間也會出現差異。下表顯示了 4 系列 CiTiceL 感測器 在測試多種可能干擾氣體時的百分比交叉敏感性數據。
⚠️ 注意:除了 4AM 型 CiTiceL 外,其他 CiTiceL 對 氨氣(NH₃) 或 二氧化碳(CO₂) 幾乎沒有反應。
4AM 型 CiTiceL 對 CO₂ 會有非常小的反應,約為:每 1% CO₂ 對應 –0.3 ppm 的讀值變化。
|
CiTiceL 型號
|
4CO |
4CF |
4COSH |
4HS |
4H |
4S |
4NT |
4ND |
4CL |
4HYT |
4HN |
4AM |
4ETO |
4PH |
4SL |
H2S
感測電極 |
CO
感測電極 |
| 一氧化碳 |
100 |
|
~1 |
100 |
£0.5 |
£2 |
<1 |
0 |
£-5 |
0 |
£20 |
|
0 |
~40 |
|
~0.1 |
| 硫化氫 |
~250 |
<3 |
100 |
-20 |
100 |
100 |
<1 |
|
~-8 |
~-3 |
<20 |
|
~100 |
|
|
|
| 二氧化硫 |
~50 |
0 |
~2, |
<1 |
~20 |
~10 |
100 |
0 |
0 |
0 |
0 |
|
~60 |
|
20 |
20 |
| 一氧化氮 |
<30 |
<10 |
<10 |
~15 |
<2 |
£1 |
<1 |
100 |
0 |
0 |
~30 |
|
~20 |
|
|
|
| 二氧化氮 |
~-60 |
£-20 |
~-20 |
~-25 |
~-20 |
~-20 |
~-100 |
<30 |
100 |
|
0 |
|
0 |
|
|
|
| 氯氣 |
0 |
0 |
~-10 |
~-5 |
|
|
|
|
-100 |
100 |
0 |
|
~-50 |
|
|
|
| 氫氣 |
<40 |
<40 |
<0.2 |
~30 |
~0.1 |
£0.05 |
|
|
|
|
100 |
|
0 |
|
<0.1 |
|
| 氫氰酸 |
|
|
|
|
|
|
|
|
|
|
~30 |
100 |
~5 |
|
|
|
| 鹽酸 |
|
|
|
|
|
|
|
|
|
|
0 |
|
0 |
|
|
|
| 乙烯 |
|
<50 |
|
|
|
|
|
|
|
|
~80 |
|
0 |
|
~1.8 |
|
| 一氧化二氮 |
|
|
|
|
|
|
|
|
|
|
|
|
|
~55 |
|
|
| 乙醇 |
|
0 |
|
|
|
|
|
|
|
|
|
|
|
~20 |
|
|
| 甲苯 |
|
|
|
|
|
|
|
|
|
|
|
|
|
~10 |
|
|
| 乙酸乙酯 |
|
|
|
|
|
|
|
|
|
|
|
|
|
|
|
|
| 四氫化砷 |
|
|
|
|
|
|
|
|
|
|
|
|
|
|
80 |
90 |
| 矽烷 |
|
|
|
|
|
|
|
|
|
|
|
|
|
|
90 |
100 |
| 二硼烷 |
|
|
|
|
|
|
|
|
|
|
|
|
|
|
35 |
40 |
| 鍺烷 |
|
|
|
|
|
|
|
|
|
|
|
|
|
|
85 |
95 |
| 磷化氫 |
|
|
|
|
|
|
|
|
|
|
|
|
|
|
|
|
內置過濾器
部分 4 系列 CiTiceL 感測器 的設計包含化學內建濾材(inboard filters),用以消除可能存在的其他氣體的交叉敏感性。每個濾材都被設計用來在氣體到達**感測電極(Sensing electrode)**之前,先去除樣氣中的特定氣體,從而消除特定的交叉敏感性。由於這些內建濾材在組裝 CiTiceL 時就已整合進去,因此不會改變 CiTiceL 的外部尺寸。
下列 4 系列 CiTiceL 型號配備了內建濾材:
CO CiTiceL 型 4CF
濾材用於去除除 CO 以外的痕量環境氣體。
SO₂ CiTiceL 型 4S
濾材用於去除對 H₂S(在 TLV 水準)的交叉敏感性。 濾材的使用壽命有限,但在正常取樣操作下,所用濾材的量足以支撐感測器整個使用壽命。
壓力影響
當 CiTiceL 感測器在測量氣體存在的情況下,遇到壓力突變時,會產生瞬態反應(transient response)。感測器的峰值訊號通常只會在幾秒鐘內衰減。這在使用**取樣泵(sampling pumps)**時尤其容易成為問題,因為泵浦可能會將壓力波動引入氣流中。減少壓力脈動的方法:將感測器安置在樣氣管路的大氣端**(atmospheric end)**,可避免壓力波動影響。在 CiTiceL 上游設置流量限制(flow restriction),也能有效抑制壓力振盪。確保 CiTiceL 下游的背壓(back pressure)接近零,使氣體可自由流向大氣。但需注意防止大氣空氣回流(back diffusion)稀釋樣氣,降低測量氣體濃度。可透過安裝內徑 4 mm、長度 8 mm 的排氣管來減少回流現象。
溫度依賴性(Temperature Dependence)
CiTiceL 感測器的**量程訊號(span signal)與基線(zero gas current)**都會受到溫度影響。
(a) 量程(Span)
CiTiceL 的輸出隨溫度變化通常僅略有波動。規格書中的溫度係數圖(temperature coefficient graphs)顯示了每個感測器在溫度逐漸變化時輸出訊號的變化情況。這些圖表展示了以 20°C 校正、使用適當測試氣體測得 100% 讀值 的 CiTiceL 感測器,其量程輸出隨溫度變化的典型範圍。
注意:
當溫度快速變化時,感測器會出現瞬態反應(transient response),此反應會在約 20–30 秒 內衰減,然後輸出才會根據規格圖表穩定在新的水平。

典型 CiTiceL 溫度資料圖
有毒氣體 CiTiceL 使用的是水性電解液(aqueous electrolytes),配合多孔擴散屏障(porous diffusion barrier),能在高水氣壓條件下吸收水蒸氣進入電解液,在極低環境水氣壓下則可讓電解液乾燥。在非凝結條件下,濕度對感測器性能影響相對較小,感測器輸出主要隨因濕度變化而導致的氣體濃度變化而變化。然而,當濕度快速變化時,部分感測器會出現瞬態反應(transient response),約 20–30 秒後消失。
(b) 基線(Baseline)
基線訊號隨溫度變化呈指數關係(exponential relationship)。一般來說,每升高 10°C,基線訊號約會增加一倍。規格書中的圖表顯示了每種感測器型號的基線訊號隨溫度的變化情況。
濕度影響(Humidity Effects)
連續操作範圍
可在 15%–90% 相對濕度(RH) 下於全工作溫度範圍內連續運作。
在此範圍內,電解液會與外部水氣壓達到平衡,並保持體積和濃度在不影響感測器壽命或性能的範圍。超出此範圍操作也可行,但需考慮水分的轉移。
高濕、高溫
在高溫且 90–100% RH 的連續操作下,水分會慢慢滲入電解液。只有當液體體積增加超過自由空間時,水分吸收才會造成損害。若發生此情況,感測器可能開始滲漏,隨吸收水分增加而加劇。將感測器移至較低濕度環境可逐步恢復原狀,且不會造成永久損害。
低濕、高溫
在 0–15% RH 下連續運作時,水分會從電解液中逸出。當電解液體積減少超過 40% 時,會影響氣體敏感性,且高濃度電解液可能腐蝕外殼和密封。若感測器未長時間處於此狀態,濕度回升到 >15% RH 即可恢復水分平衡,電解液體積也會逐步恢復。
水分轉移速率
取決於感測器的環境溫度與相對濕度。也取決於 電解液種類 和 毛細孔大小,不同型號 CiTiceL 會有所差異。
一般而言:
低靈敏度 CiTiceL → 水分轉移慢,可長時間使用。
高靈敏度 CiTiceL(例如 4ND) → 水分轉移快,在此條件下應縮短操作時間。
若感測器受凝結水影響,可用柔軟紙巾擦乾恢復正常運作。切勿將感測器加熱超過 40°C 以乾燥。